服務熱線
0551-65556252
技術參數:
車牌識別率大于99%,夜間識別率大于97%
數據通信:以太網通信接口,10M/100M自適應
文字顯示:四個漢字,四行顯示(最大移動顯示20個漢字);
補光燈發光角度:30度,功率:10瓦
外型尺寸: 1500*300mm
安裝調整角度:多角度可調;
輸入電壓: AC 200~240V 50Hz;
存儲溫度:-20~65℃;
工作溫度:-20~65℃;
相對濕度:≤95%;
MTBF:3萬小時;
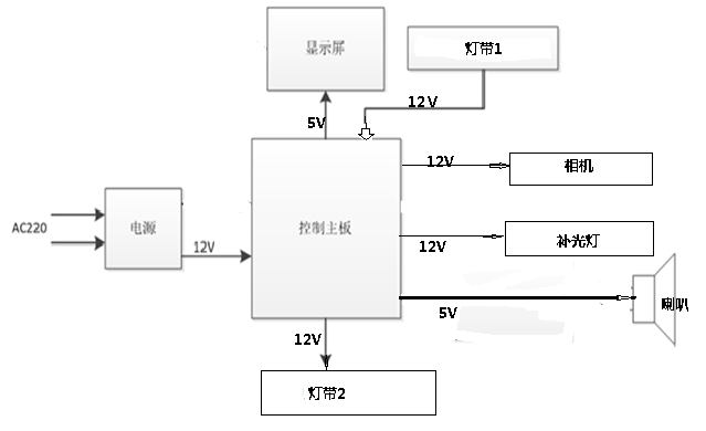
電氣接線圖
配件接線圖
底部安裝孔
產品外觀尺寸圖
注意事項
強電安裝,非安裝人員不可拆裝
玻璃為易碎,防跌落
安裝后請仔細檢查